Wenn verschiedene Verarbeitungsschritte gleiche Aufgabenteile enthalten, dann ist es sinnvoll, die einzelnen Verarbeitungsschritte in mehrere Teile zu zerlegen. Für gleiche Aufgabenteile schreibt man jeweils ein Teilprogramm, das von allen Verarbeitungsschritten gemeinsam verwendet wird. Das Grundschema des Vorgangs-Aufbaus "ein Verarbeitungsschritt = ein Teilprogramm" wird also variiert: Ein Verarbeitungsschritt wird durch mehrere Teilprogramme realisiert. Dies ermöglichen die Aufrufe PEND PR/PA/SP, die das Teilprogramm beenden, nicht jedoch den Verarbeitungsschritt. Bei PEND SP wird ein Sicherungspunkt gesetzt, bei PEND PA/PR bleibt die Transaktion offen.
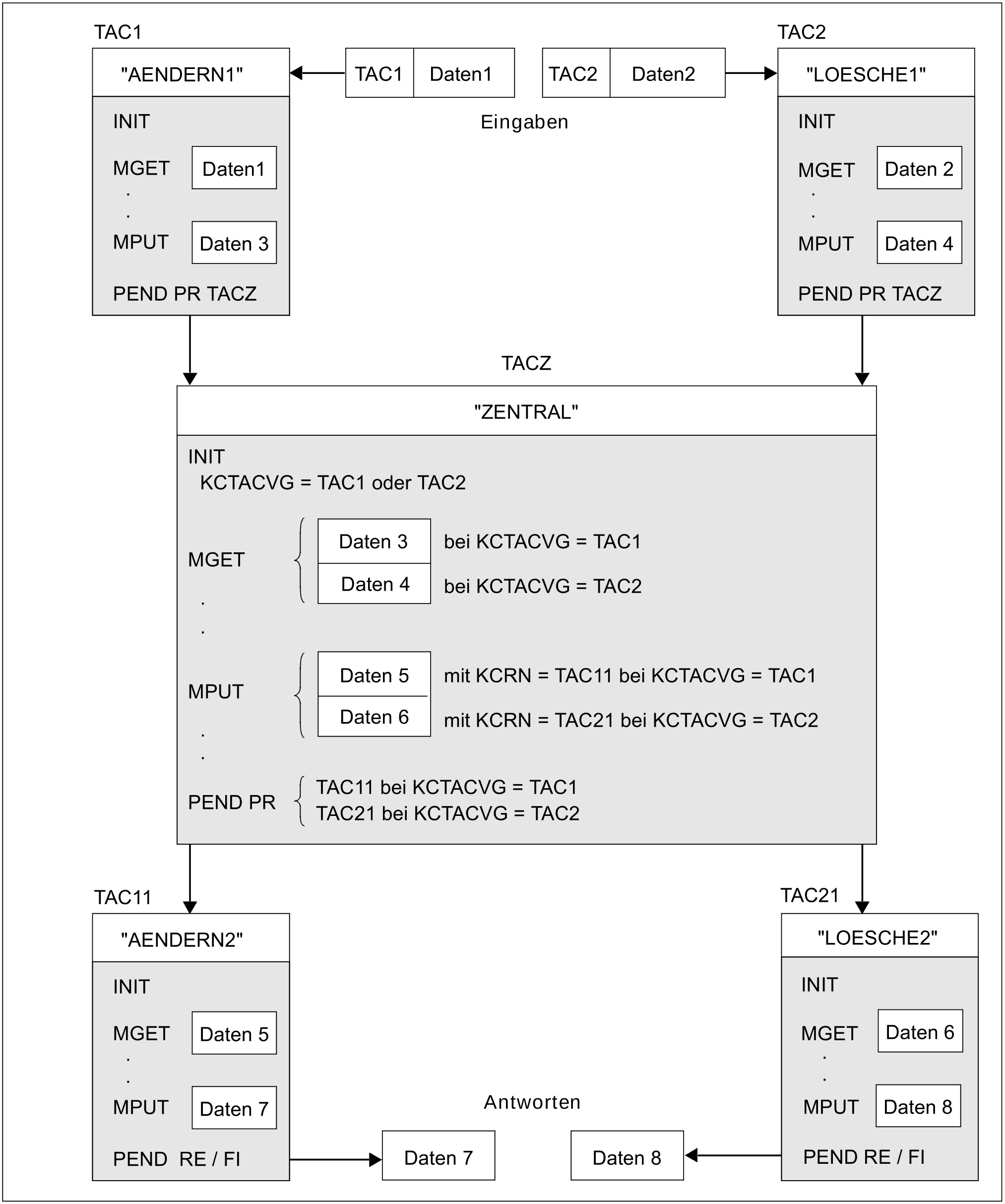
Die beiden Vorgänge im folgenden Bild sind - obwohl Sie jeweils drei Teilprogrammläufe umfassen - Einschritt-Vorgänge:
Der Vorgang, dem der Transaktionscode TAC1 zugeordnet ist, hat die Aufgabe, die Daten eines Versicherungsvertrags zu ändern.
Der Vorgang, dem der Transaktionscode TAC2 zugeordnet ist, hat die Aufgabe, die Daten eines Versicherungsvertrags zu löschen.
Gemeinsam ist beiden Aufgaben, dass der ursprünglich gespeicherte Datensatz verändert werden muss. Um diesen gemeinsamen Teil auch in einem eigenem Teilprogramm realisieren zu können, wird der Verarbeitungsschritt in einzelne Teile zerlegt.
Das Feld KCTACVG enthält nach dem INIT-Aufruf den TAC, mit dem der Vorgang gestartet wurde. Das Teilprogramm "ZENTRAL" entscheidet daraufhin, mit welchem Teilprogramm die Transaktion fortgesetzt wird. Den TAC dieses Teilprogramms geben Sie im Feld KCRN an, und zwar sowohl beim MPUT als auch beim PEND PR. Die MPUT-Nachricht wird nicht an den Kommunikationspartner, sondern an das Folge-Teilprogramm gesendet und wird dort mit MGET gelesen. Da im Teilprogramm "ZENTRAL" der Verarbeitungsschritt nicht abgeschlossen wird, ist ein MPUT-Aufruf in diesem Teilprogramm nicht zwingend erforderlich: Die Daten könnten statt mit MPUT auch über Vorgangs-spezifische Speicher übergeben werden (siehe auch Abschnitt „Die KDCS-Speicherbereiche bei openUTM“).
Bild: Mehrere Teilprogramme realisieren einen Verarbeitungsschritt
